Skip navigation

Cyberspit Amicale Spitfire
Bienvenue sur Cyberspit !

  Ce forum est réservé aux discussions autour des Triumphs.
Lisez-moi
Recherche :


Uniquement dans ce fil

Retour à la liste des messages | Dernier message
Anne

18/01/2024
19:04
Electricité-Tableau de bord- AU secours!
Bonjour,

J'ai eu la mauvaise idée de penser que je pouvais faire moi-même le nettoyage du tableau de bord en retirant tout, en faisant vernir...
Mais il faut maintennat remonter et j'ai mal fait mes photos ...et j'ai sans doute merdé!
J'ai plusieurs questions!
1/ Est-ce grave si j'ai eu un peu d'étincelle (j'ai aussitôt arrêté le massacre) quand j'ai tenté l'essai de mettre le moteur?
2/ quelqu'un a t'il les photos simples à comprendre des fils reliés à chaque compteur?....
3/ quelqu'un peut-il me recommander un électricien (Je suis à Paris)...je crains de devoir faire appel à de l'aide extérieure même si j'espère y arriver toute seule...
Merci d'avance pour votre aide..à chaque fois je trouve des gens adorables pour m'aider. Bonne soirée
Anne

18/01/2024
19:06
re : Electricité-Tableau de bord- AU secours!
(Le fichier "IMG_Elec Tdb.pdf" est trop volumineux ou le nombre d'élement maximum est dépassé et n'a pas été enregistré)

avec une photo lisible j'espère
jpc 8430

18/01/2024
20:22
re : Electricité-Tableau de bord- AU secours!

@ Anne

Quelle type ton auto ?
MK3 ou MK4 / voir 1500 .

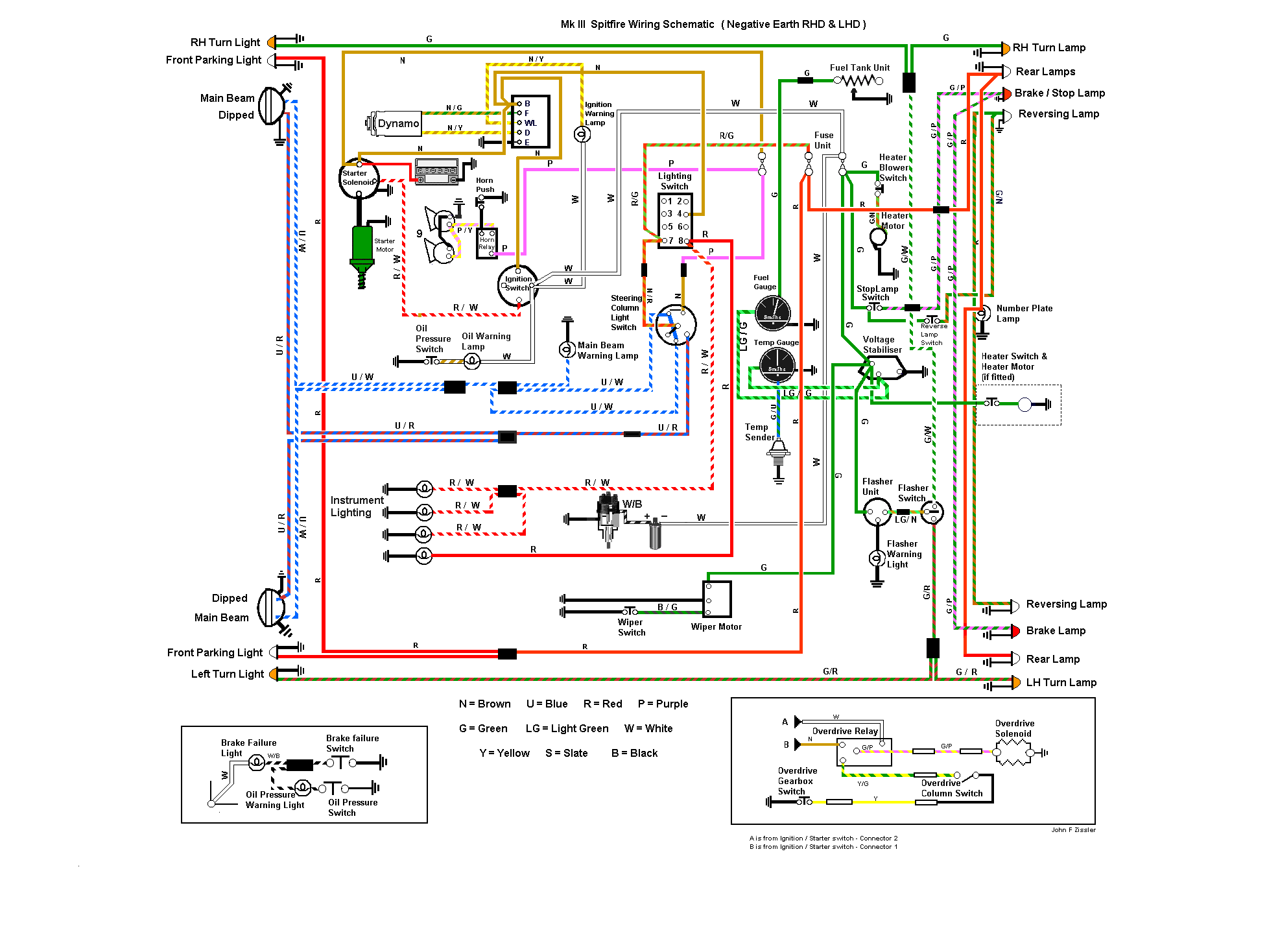
Je te joint une copie du branchement du TdB pour une MK3 !!
et ensuite le schéma pour MK3 , et un autre pour 1500 .

Pour les etincelles , c est assez normal : ça ce produit des qu on ferme le
circuit ! Faut pas non plus que ce soit un feu d artifice ;) ;) ;)

Cdlt
j p c




jpc 8430

18/01/2024
20:23
re : Electricité-Tableau de bord- AU secours!

@ Anne

Schema pour MK3
jpc 8430

18/01/2024
20:25
re : Electricité-Tableau de bord- AU secours!
(Le fichier "Cablage 1500 2.jpeg" est trop volumineux ou le nombre d'élement maximum est dépassé et n'a pas été enregistré)

@ Anne

Schéma pour 1500

Pour ce qui est de chercher un électricien , ça risque de te couter cher !
Fait appel a un spoutiste sur Paris , qui pourrait te venir en aide .

Cdlt
jpc 8430

18/01/2024
20:31
re : Electricité-Tableau de bord- AU secours!

@ Anne

Schéma 1500

Courage ;)
Suivre la couleur des fils , et surtout le début , et la fin , car il arrive que les couleurs soient changées !!

Cdlt
j p c
eric17 *

18/01/2024
21:19
re : Electricité-Tableau de bord- AU secours!
Bonjour Anne,
L'électricité dans nos Spit, ce n'est pas très compliqué mais il faut procéder avec minutie et patience. A partir des informations ci dessus tu devrais pouvoir t'en sortir.
Avant de rebrancher la batterie, je te conseille vivement d'ajouter un coupe circuit pour déconnecter rapidement la batterie : cela permet d'intervenir rapidement en cas de problème.
Bon courage
Eric
Shodan47700 *

19/01/2024
10:25
re : Electricité-Tableau de bord- AU secours!
oui je corrobore ce que dis @Eric17 l'électricité est assez simple sur les spits, je viens de remonter les faisceaux et tableaux de A a Z je n'ai pas eu de soucis particulier
fafa

19/01/2024
10:38
re : Electricité-Tableau de bord- AU secours!
Hello

Pas compliqué....sauf si des fils ont été remplacés ( comme souvent ) par des couleurs différentes au schéma d'origine..... et là, il y a un tout petit peu plus de "recherche"... ( expérience vécue...)

;-)
Anne

22/01/2024
11:58
re : Electricité-Tableau de bord- AU secours!
Merci
Je m'y mets mercredi...je vous raconterai!
Bon début de semaine à tous
jpc 8430

18/03/2024
19:54
re : Electricité-Tableau de bord- AU secours!
@ Anne
Alors t en est ou de ce probleme electrique ????

Donne nous S T P des nouvelles

cdlt
j p c
eric

19/03/2024
19:18
re : Electricité-Tableau de bord- AU secours!
bonjour

électricité des spit est très simple et on peut sécurise a tres peu de frais mais il faut être méthodique:

30 % du faisceau n'est pas protégé (rajout fusible sur borne de renault environ 20 euros ( 2x30 A + 1x400 A ))

il faut sortir les 3 fusibles et nettoyer toutes les cosses.

refaire les fils de masses ( avec des grosses section et conserver les cosses d'origine )

il faut revisiter tout le faisceau fil par fil et remplacer toutes les cosses et les dessertir avec une pince adapté et des cosses neuves.

mettre de la gaine thermoretractable sur toutes les cosses +

et apres c'est presque parfait
Retour à la liste des messages

* : indique un auteur identifié comme membre de l'Amicale Spitfire


Ajouter un message à cette discussion
Nom email (n'apparaitra jamais sur le site) 738
Sujet

Option : Maxi 10 images uniquement JPEG (300Ko chacune) ou 5 PDF (5Mo chacun)

Attention ! Respectez ces formats et poids, sinon vos fichiers ne seront pas chargés.

Message

Recevoir par mail les réponses
Recopiez ici le numéro là haut à droite (système anti-robot)
Recharger le fil Cliquer une seule fois !

Si vous n'êtes pas adhérent, enregistrer votre pseudo évitera les trolls indésirables !

(c) 2025 Amicale Spitfire