![]() |
Amicale Spitfire Bienvenue sur Cyberspit ! Ce forum est réservé aux discussions autour des Triumphs. Lisez-moi |
|
| Retour à la liste des messages | Dernier message | |
| jimcarre2001 * 28/03/2024 19:51 |
Pb électrique |
|---|---|
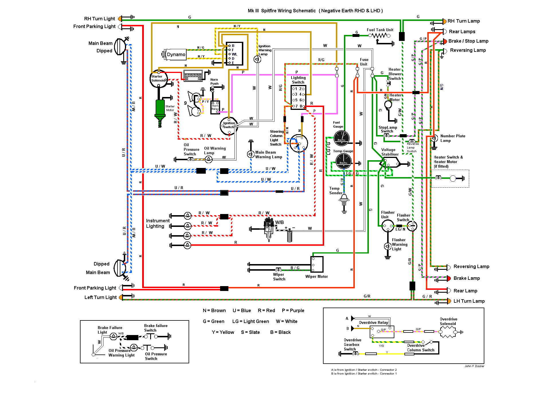
| Ma femme m'a indiqué que les feux stop de ma spit mk3 ne fonctionnaient pas. J'ai donc commencé à regarder. Normalement, ils sont alimentés par le fusible du haut de la boîte. Je teste à l'entrée et la sortie de la boîte les fils blanc et vert, c'est bon, j'ai du 12V. Comme le fil vert alimente aussi les essuie-glaces et la ventilation, je les mets en route, et là, surprise, ils ne fonctionnent plus. Je dis plus parce que j'ai roulé avec la voiture sous la pluie juste avant, et les essuie-glaces fonctionnaient bien. Bref, pas de stop, pas d'essuie-glaces, pas de ventilation. Je teste le fonctionnement des feux : rien. Alors que j'avais testé en début d'après-midi, Je teste l'arrivée du 12V sur le fil vert/rouge de la boîte à fusibles : rien ! Il y a sans doute 2 pannes, demain je démonterai la boîte à gants pour accéder à l'interrupteur d'éclairage, vérifier le départ du fil vert/rouge. J'ai rendez-vous jeudi prochain pour le contrôle technique, il faut que tout fonctionne avant. J'aurai bien changé la boîte à fusibles. Les fils qui y arrivent y sont soudés ? Existe-t-il des boîtes faciles à mettre à la place ? | |
| jpc 8430 29/03/2024 16:16 |
re : Pb électrique |
![]() Avec le schéma ça risque d être plus facile !! 1er : Neanmoins, en débranchant la batterie, avec précautions, débranche, et rebranche une par une les cosses du boitier fusible, puis met un jet de WD 40 ou similaire: si pas concluant , alors passer la la suite 2. 2 nd : Voir aussi cote Stabilisateur de tension , fixé a l AR du compteur de vitesse : Par contre il faut être agile , et avoir des doigts de fée . Cdlt j p c |
|
| jimcarre2001 * 29/03/2024 18:13 |
re : Pb électrique |
| Bon, pour le fonctionnement des veilleuses, c'est bon : je testais le 12v directement après contact, alors que la tension arrive uniquement quand on met l'interrupteur des feux sur on. Normalement, on met les fusibles en amont des commandes, mais pas chez les anglais, visiblement. Pour les feux stop, c'était plus compliqué. Il semblerait que le fil vert qui va au régulateur de tension soit coupé. Pour l'instant, j'ai soudé un nouveau câble sur la cosse du fil vert en sortie de la boîte à fusibles, que j'ai branché sur l'arrivée de l'interrupteur de stop. Et le vrai problème, c'était le feu arrière droit. J'avais déjà fait un post sur le mauvais isolement des feux refabriqués. Mes 2 stops fonctionnaient bien le mois dernier. Quand j'ai testé l'isolement du feu stop droit, il était très faible. Et pompait énormément d'énergie. Le fusible ne sautait pas, mais ça a entraîné des faux contacts dans le boîtier. C'est cette panne qui a entraîné, je pense, le problème de fil coupé. J'ai remis un ancien feu, isolé par mes soins. Il me reste à tout remonter. Merci, jpc, pour tes conseils. J'ai commandé une boîte à fusibles moderne chez mecatecnic. Je la changerai après l'été, à moins qu'un nouveau problème électrique n'apparaisse d'ici là. Pour l'instant, objectif contrôle technique jeudi prochain. | |
| Qui * 30/03/2024 08:59 |
re : Pb électrique |
| Bonjour, J ai jamais changé une boîte à fusible de mk3,mais j ai l impression que ce n est pas une opération simple. |
|
| RICOU 15 * 30/03/2024 12:30 |
re : Pb électrique |
| Bonjour, une question toute bête: as tu vérifié ton contacteur au niveau de la pédale de frein? Pièce en plastique qui casse facilement. Sinon le stabilisateur de tension n'a rien à voir avec l'éclairage. Bonne journée |
|
| jimcarre2001 * 30/03/2024 22:43 |
re : Pb électrique |
| Ricou 15 : le contacteur de stop fonctionne bien. Et le fil vert qui va au stabilisateur de tension part ensuite au moteur d'essuie-glace (entre autres). Pour changer la boîte à fusibles, je pense qu'il faut couper les fils au ras des cosses de la boîte, puis sertir ces fils (etamés) dans des cosses classiques femelles plates qui seront branchées sur la nouvelle boîte. J'espère que je pourrais tirer un peu sur les câbles pour gagner les quelques centimètres nécessaires pour aller jusqu'à la nouvelle boîte. Sinon, je me demande si ce ne serait pas mieux d'alimenter une nouvelle boîte à fusibles directement par un + direct de la batterie, et de repartir comme actuellement vers les différents consommateurs de courant. Ça obligerait à faire bien attention de bien penser à tout couper après avoir coupé le moteur. Mais comme je mets toujours mon coupe-circuit sur off, ça ne changerait pas grand chose. Des avis sur la question ? | |
| spiterman * 31/03/2024 10:31 |
re : Pb électrique |
| Bonjour, changer la boîte à fusible est une grosse opération car tout le faisceau avant passe au travers. Avant tout voir s'il ne s'agit pas simplement de mauvais contacts du porte fusible souvent trop lâche donc à resserrer. Panne récurrente sur nos voitures |
|
| jimcarre2001 * 31/03/2024 14:59 |
re : Pb électrique |
| Oui, les lamelles du porte fusibles sont trop lâches. Mais c'est usé, pas moyen de les resserrer. J'attends de recevoir mon boîtier porte fusibles de chez mecatecnic pour décider ce que je vais faire. | |
| Qui 31/03/2024 23:08 |
re : Pb électrique |
| une astuce de depannage est d'inserer une petite vis a tole, courte, entre les pinces plastiques pour appuyer plus fort sur les lamelles.on peut meme regler l'appui en vissant devissant ! je ne dirais pas depuis combien d'années j'ai mis cela sur la mienne........... | |
| Pierre Boulon 01/04/2024 10:03 |
re : Pb électrique |
J'ai calé les fusibles avec des cavaliers en fil de cuivre rigide, même dans une boite à fusibles neuves ils avaient tendance à branlotter. Amicalement. |
|
| Qui 01/04/2024 12:40 |
re : Pb électrique |
| jimcarre2001 * 01/04/2024 21:45 |
re : Pb électrique |
| Qui, je ne vois pas bien où mettre la vis sur ta photo. Je vais tester l'astuce de Pierre Boulon pour voir ce que ça donne. C'est du 2,5 ? | |
| Qui 01/04/2024 21:57 |
re : Pb électrique |
| visser droit entre les 2 palettes | |
| jimcarre2001 * 02/04/2024 19:01 |
re : Pb électrique |
| Personne ne m'a répondu sur mon idée d'alimenter une nouvelle boîte à fusibles directement du + permanent. Ça alimenterait les veilleuses, la ventilation et les essuie-glaces en permanent, mais comme je coupe toujours le jus avec le coupe-circuit, ça ne craint pas trop. A moins que j'oublie quelque chose ? | |
| Retour à la liste des messages | |
* : indique un auteur identifié comme membre de l'Amicale Spitfire
(c) 2026 Amicale Spitfire

