Skip navigation

Cyberspit Amicale Spitfire
Bienvenue sur Cyberspit !

  Ce forum est réservé aux discussions autour des Triumphs.
Lisez-moi
Recherche :


Uniquement dans ce fil

Retour à la liste des messages | Dernier message
spit70david *

14/01/2024
23:38
Problèmes électriques
Salut
Trois soucis électriques sur ma spit mk3 :
Le premier, plus de klaxon. J’ai changé le volant et plus de klaxon. En regardant je n’ai pas de masse sur la direction, aucune masse reliée à elle. Où se relier au plus simple ?
2, les accessoires fonctionnent alors que le contact n’est pas mis, j’ai dû merder sur les connexions à la clé. Mais où exactement ?
Et en 3, je n’a plus d’éclairage au tableau de bord ? Ça marchait avant..
je suis nul en électricité voiture… (et en électricité en général ! ) suis preneur de tout conseils pour remettre ça en ordre de marche.
Merci
fafa1er

15/01/2024
07:56
re : Problèmes électriques
Hello

Pour ma part, l'éclairage du tableau de bord que je n'avais plus était du à la masse ( masse prise sur la fixation (molette ) des compteur et compte tour...)
Pour le volant, les fils ont été branchés de la même manière avant leurs dépose ?
Pour la masse sur la direction, la mienne est prise sur le graisseur de la direction ( bien visible )
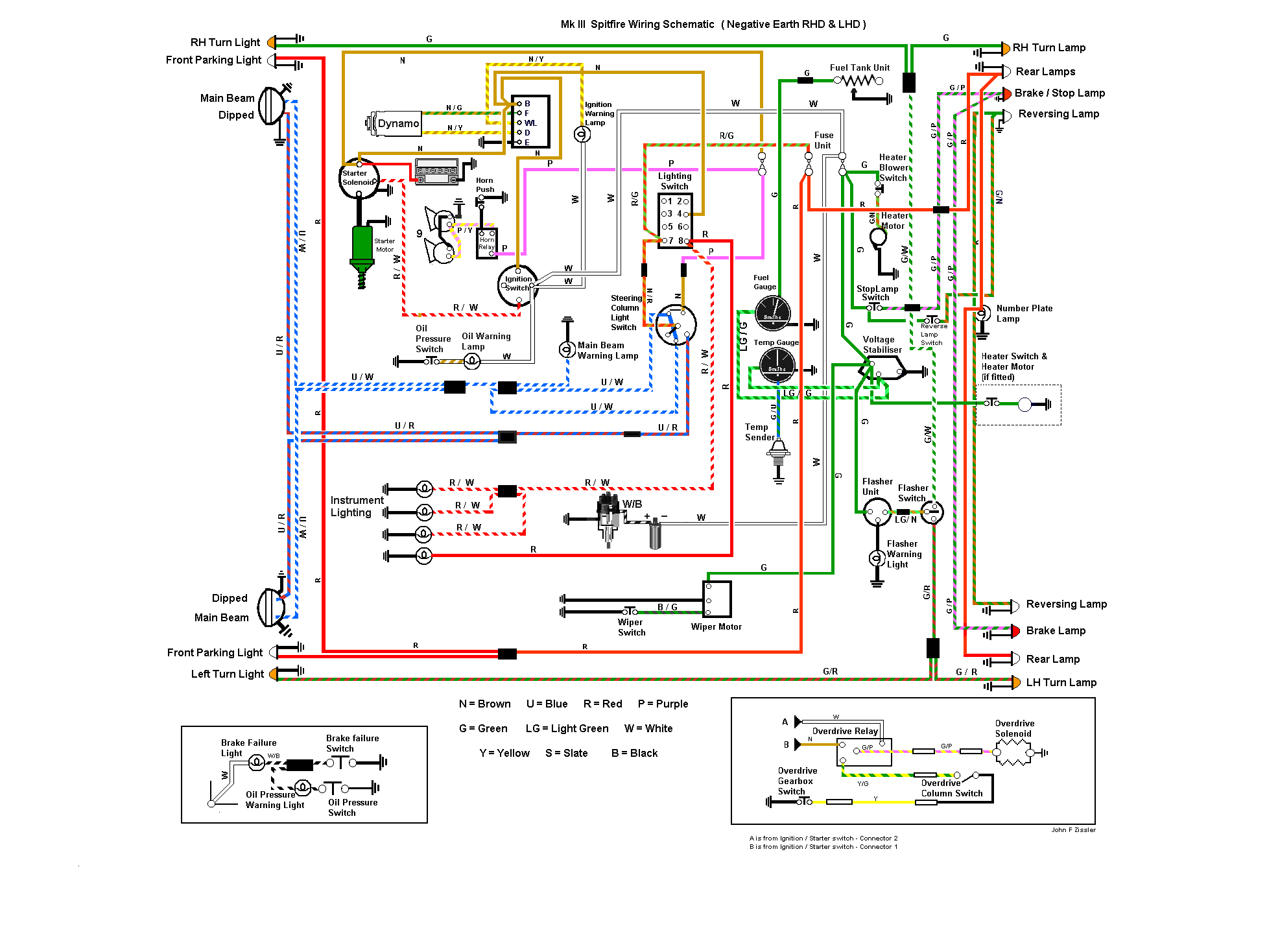
Perso je reprendrais le shéma ( dispo sur ce site ) pour vérifier tous les branchements...

;-)
Pierre Boulon

15/01/2024
08:47
re : Problèmes électriques

Bonjour,
Pour le klaxon, la continuité de la masse se fait au travers du flector de direction, soit directement si c'est un modèle à cardan rigide, soit par une tresse reliant les deux boulons de fixation des manchons cannelés côté crémaillère et côté arbre de direction si modèle à flector souple. Je cherche une solution de réparation non exotique du flector souple de la photo, le cardan rigide ne me donnant pas satisfaction.
Amicalement.
jpc 8430

15/01/2024
20:00
re : Problèmes électriques

@ spit70david

Pour le Klaxon ( avertisseur ) la réponse est donné par Pierre Boulon !

Les accessoires fonctionnent !! Voir le dessin : Tu a surement mis sur la position "Accessoires " !

Plus d éclairage au TdB ! Fort probablement le fil de masse noir que tu as peut-être oublié de mettre pour relier tout les instruments : il est monté en cascade sur chaque vis de fixation .

cdlt
j p c
jpc 8430

15/01/2024
20:02
re : Problèmes électriques

@ spit70david

Le schéma electrique de base !

Y a qu' a suivre les fil ;) ;)

cdlt
j p c
jpc 8430

16/01/2024
15:01
re : Problèmes électriques

@ spit70david

S T P , fait une photo du contacteur de démarrage !
Assez facile avec un smartphone, sur le cote du vide poche.

Et pense a faire des photos de ce que tu démonte en règle générale , c est plus facile pour le remontage ;) ;)

D ailleurs je pense m être trompé pour les accessoires: ;( ;(

Pour la position accessoire, il faut tourner la clé , 1/6 a contre sens , et ne sert en général que pour la radio, voir d autres récepteurs !!

Ci joint diagramme de la clé de démarrage : les traits noir indique les contacts en service.

Cdlt
j p c
Shodan47700 *

18/01/2024
10:34
re : Problèmes électriques
Pour ma part j'ai un truc bizzare
Tout fonctionne bien mais quand je mets la clé en position (-1) c'est a dire alimentation de l'autoradio ca actionne le démarreur :(
Normalement il y a que sur la position temporaire start ou est branché le rouge blanc qu'il y a un fil qui part vers le solenoide du demarreur donc je dois avoir un retour qui se fait je ne sais pas comment, surement par un des fils blancs regroupés sur la position ignition...
jpc 8430

18/01/2024
20:35
re : Problèmes électriques
@ Shodan47700

Met ton fil sur la position 3 !

Regarde la position de la 3 eime ligne du schéma de Lucas

Ca devrait fonctionner .

cdlt
j p c
Retour à la liste des messages

* : indique un auteur identifié comme membre de l'Amicale Spitfire


Ajouter un message à cette discussion
Nom email (n'apparaitra jamais sur le site) 500
Sujet

Option : Maxi 10 images uniquement JPEG (300Ko chacune) ou 5 PDF (5Mo chacun)

Attention ! Respectez ces formats et poids, sinon vos fichiers ne seront pas chargés.

Message

Recevoir par mail les réponses
Recopiez ici le numéro là haut à droite (système anti-robot)
Recharger le fil Cliquer une seule fois !

Si vous n'êtes pas adhérent, enregistrer votre pseudo évitera les trolls indésirables !

(c) 2026 Amicale Spitfire