Skip navigation

Cyberspit Amicale Spitfire
Bienvenue sur Cyberspit !

  Ce forum est réservé aux discussions autour des Triumphs.
Lisez-moi
Recherche :


Uniquement dans ce fil

Retour à la liste des messages | Dernier message
Gilles

06/10/2024
09:34
Help !! Mais qu est ce que j ai fait !!!
Hello. Ma belle ne demarre plus suite a une panne soudaine. Sur la route, partie de l elec avait laché et moteur stop. J ai trouvé d ou venait la panne elec (support de fusible). Mais la spit ne demarre pas. rentré a la maison je demonte une bougie pour voir si il y a de l intincelle, je la rapproche d une partie de metal (je vois la une petite etincelle jaune) et la... pof j entends le demmareur qui tourne plus et un clac clac clac je me dis ok batterie a plat. je recharge cette nuit et ce matin... clac clac au demarrage puis... plus du tout. d elec....

qq questions donc...
1) l etincelle doit plutot etre bleue non ? ce serait pas la bobine qui deconne ?
2) c est quoi qui peut proposer un shut down total ? (mes fusibles sont ok)

merciiiiii
Gilles

06/10/2024
09:47
re : Help !! Mais qu est ce que j ai fait !!!
alors les amis je viens de trouver le clic clic c est la centrale de cligno qui me mettait un courjus. je l ai retirée mais elle marche tj pas meme si l elec est revenu.

du coup je me concentre sur la bobine ? qq sait comment on sait si la bobine fait bien son boulot ?

merci
serrano

06/10/2024
11:08
re : Help !! Mais qu est ce que j ai fait !!!
Bonjour Gilles
Je veux pas faire de pub mais a leclerc rocques il vende un testeur de bougie qui permet de ne pas démonter la bougie c'est pas tres cher et c'est pratique
pour le clac plusieurs pistes : le soleanoid qui se trouve a cote du bouton pour faire démarrer le moteur quand on bricole
demarreur bloque peut etre s'il est d'origine ?
verifie fil allumeur liaison bobine
fli qui part du demarreur au soleanoid reserrer l'ecrou qui tient les arrivees electriques et peut etre une cosse qui s'est débranchee.
si ds tes connaissances tu as une personne qui bricole motos voiture tracteur avec un testeur cela va lui prendre 5minutes
GOOD LUCK
DANIEL: mk" 3 68
serrano

06/10/2024
11:08
re : Help !! Mais qu est ce que j ai fait !!!
Bonjour Gilles
Je veux pas faire de pub mais a leclerc rocques il vende un testeur de bougie qui permet de ne pas démonter la bougie c'est pas tres cher et c'est pratique
pour le clac plusieurs pistes : le soleanoid qui se trouve a cote du bouton pour faire démarrer le moteur quand on bricole
demarreur bloque peut etre s'il est d'origine ?
verifie fil allumeur liaison bobine
fli qui part du demarreur au soleanoid reserrer l'ecrou qui tient les arrivees electriques et peut etre une cosse qui s'est débranchee.
si ds tes connaissances tu as une personne qui bricole motos voiture tracteur avec un testeur cela va lui prendre 5minutes
GOOD LUCK
DANIEL: mk" 3 68
serrano

06/10/2024
11:08
re : Help !! Mais qu est ce que j ai fait !!!
Bonjour Gilles
Je veux pas faire de pub mais a leclerc rocques il vende un testeur de bougie qui permet de ne pas démonter la bougie c'est pas tres cher et c'est pratique
pour le clac plusieurs pistes : le soleanoid qui se trouve a cote du bouton pour faire démarrer le moteur quand on bricole
demarreur bloque peut etre s'il est d'origine ?
verifie fil allumeur liaison bobine
fli qui part du demarreur au soleanoid reserrer l'ecrou qui tient les arrivees electriques et peut etre une cosse qui s'est débranchee.
si ds tes connaissances tu as une personne qui bricole motos voiture tracteur avec un testeur cela va lui prendre 5minutes
GOOD LUCK
DANIEL: mk" 3 68
Gilles

06/10/2024
11:35
re : Help !! Mais qu est ce que j ai fait !!!
hello daniel merci pour ta reponse. Bon ca peut pas etre les bougies, je les ai changées et c est pareil. j avais ds mes pieces des vis platinees d origine que j avais enlevé au profit d un alumage electronique : pareil, et j avais aussi une bobine je les ai interveties... pareil.

punaise si c est ni la bobine ni les vis platiées.... c est quoi.....

detail interessant ; qd je coupe la batterie et que je la remet j entends un "tac" donc j aurais peut etre un cours jus qq part ?
jpc 8430

06/10/2024
14:33
re : Help !! Mais qu est ce que j ai fait !!!
@ Gilles

Cherche a l oreille , d ou viens ce " Tact "
Ce sera le début de la découverte de ton bruit, qui n est pas forcement un court circuit !!

Cdlt
jpc

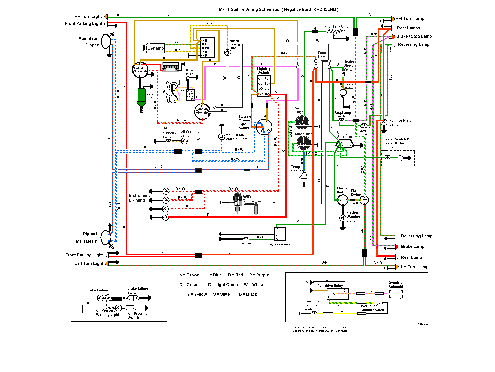
jpc 8430

06/10/2024
14:45
re : Help !! Mais qu est ce que j ai fait !!!

@ Gilles

Ci joint plan electrique pour MK3.

A voir du cote de la clé de contact !! Il arrive que les contact a l intérieur soient d’efficient !!

Suivre la couleur des fils , sur le plan , et pas forcement ceux dans la voiture .

cdlt
j p c

serrano

06/10/2024
15:07
re : Help !! Mais qu est ce que j ai fait !!!
rebonjour,
au fait la batterie est recente ou quelque année ?
j,ai eu le meme probléme.
apres l'avoir controlée je l'ai changé.
bonne recherche.
daniel
StephMk3

09/10/2024
06:34
re : Help !! Mais qu est ce que j ai fait !!!
Bonjour,
Il faut déjà que tu sois sur de ta batterie. Si elle est a 12.6 c'est correct mais pas suffisant. Il faut surtout contrôler l'ampérage restant ( puissance disponible au démarrage) mais pour ça il faut avoir le petit appareil qui va bien.
Le serrage des cosses il est fait ou elle sont juste posée ?
Si les cosses sont serrés, vérifie que l'une d'entre elle ne soit pas cassé ( déjà eu le problème avec un autre véhicule).
Enfin vérifie les deux faisceaux principaux du départ batterie aux démarreur. Le faisceau du + batterie passe par un bouton de démarrage sous le capot moteur normalement. Contrôle bien le serrage des cosses aussi ici et essaye éventuellement de le mettre en route depuis ce bouton. Le faisceau moins c'est pareil, il faut le contrôler depuis le départ batterie jusqu'à son point d'arrivée éventuellement le démonter et gratter la rouille ou la peinture.
Si jamais tu as un coupe batterie sur la ligne du +, le mauvais contact de ce dernier peut également être en cause...
pepes *

10/10/2024
07:03
re : Help !! Mais qu est ce que j ai fait !!!
J'ai eu ça . C'est le relai d'overdrive qui se met en marche (ou un autre). Du coup, la batterie se vide.
Faut trouver le faux contact .
Cordialement
Gilles

11/10/2024
11:17
re : Help !! Mais qu est ce que j ai fait !!!
hello les gars

alors .... j avais laissé ma voiture chez un gougnafier qui au bout d un mois m avait rendu ma voiture....inoperante

ce qu il ne m avait pas dit... c est qu il avait essayé plein de trucs y comprs intervertir des fils et notamment ceux de la bobine et un des fils de l overdrive (si si !!!!)

c est classic automobile à toulouse qui a finalement tout fixé ... en 10 minutes

merci à tous pour votre aide

:)
Gilles

11/10/2024
11:17
re : Help !! Mais qu est ce que j ai fait !!!
hello les gars

alors .... j avais laissé ma voiture chez un gougnafier qui au bout d un mois m avait rendu ma voiture....inoperante

ce qu il ne m avait pas dit... c est qu il avait essayé plein de trucs y comprs intervertir des fils et notamment ceux de la bobine et un des fils de l overdrive (si si !!!!)

c est classic automobile à toulouse qui a finalement tout fixé ... en 10 minutes

merci à tous pour votre aide

:)
pepes *

16/10/2024
05:16
re : Help !! Mais qu est ce que j ai fait !!!
Bravo, c'est une bonne adresse alors.
Ça devient rare...
Retour à la liste des messages

* : indique un auteur identifié comme membre de l'Amicale Spitfire


Ajouter un message à cette discussion
Nom email (n'apparaitra jamais sur le site) 997
Sujet

Option : Maxi 10 images uniquement JPEG (300Ko chacune) ou 5 PDF (5Mo chacun)

Attention ! Respectez ces formats et poids, sinon vos fichiers ne seront pas chargés.

Message

Recevoir par mail les réponses
Recopiez ici le numéro là haut à droite (système anti-robot)
Recharger le fil Cliquer une seule fois !

Si vous n'êtes pas adhérent, enregistrer votre pseudo évitera les trolls indésirables !

(c) 2025 Amicale Spitfire